來源:壹芯微 發布日期
2023-02-17 瀏覽:-VMOS管開關電源電路圖(一)
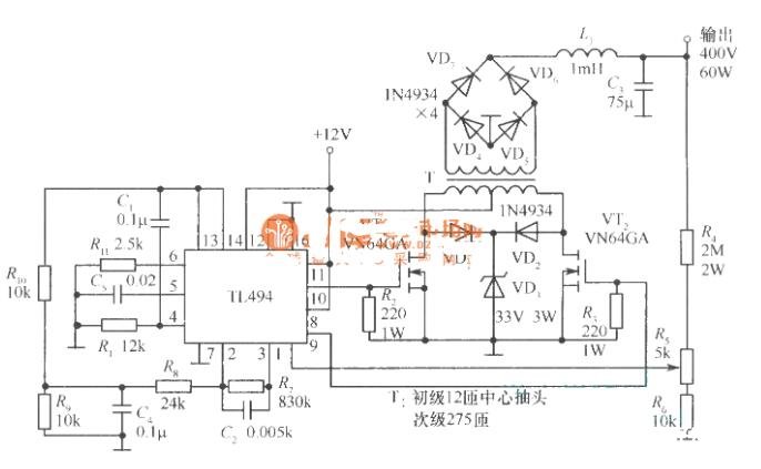
如圖是以VMOS功率場效應管為開關器件,以TL494開關集成電路組件為控制電路的推挽開關穩壓電源。
圖中,TL494作為電源的控制電路,除了作為振蕩源以外,還擔負調整和穩定輸出電壓的任務。其振蕩頻率主要由外接元件R1和C1決定。本電源的開關頻率為100kHz。VD1、VD2為隔離二極管,工作電壓為33V。T為輸出推挽變壓器,其初級中心抽頭與直流12V輸入電源相接。次級接輸出橋式整流電路。輸出濾波器由扼流圈L1和濾波電容C3組成,能對100kHz的交流電起到很好的濾波作用。當輸出電壓升高或降低時,其通過取樣分壓電阻R4、R5、R6反饋到TL494的1腳,將其轉換為脈沖寬度與輸出電壓Uo相反變化的驅動功率,經過TL494的9、lO腳分別傳輸給VMOS管VT1、VT2,改變其輸出脈沖寬度,使輸出電壓U0保持穩定。
本電源的主要技術指標如下:輸入直流電壓:12V;輸出直流電壓:400V;輸出功率:60W;噪聲和紋波峰一峰值:80mV;負載調整率:當負載從空載到滿載變化時,負載電壓變化不大于1.25%。
VMOS管開關電源電路圖(二)
壹芯微科技專注于“二,三極管、MOS(場效應管)、橋堆”研發、生產與銷售,20年行業經驗,擁有先進全自動化雙軌封裝生產線、高速檢測設備等,研發技術、芯片源自臺灣,專業生產流程管理及工程團隊,保障所生產每一批物料質量穩定和更長久的使用壽命,實現高度自動化生產,大幅降低人工成本,促進更好的性價比優勢!選擇壹芯微,還可為客戶提供參數選型替代,送樣測試,技術支持,售后服務等,如需了解更多詳情或最新報價,歡迎咨詢官網在線客服!
手機號/微信:13534146615
QQ:2881579535
工廠地址:安徽省六安市金寨產業園區
深圳辦事處地址:深圳市福田區寶華大廈A1428
中山辦事處地址:中山市古鎮長安燈飾配件城C棟11卡
杭州辦事處:杭州市西湖區文三西路118號杭州電子商務大廈6層B座
電話:13534146615
企業QQ:2881579535

深圳市壹芯微科技有限公司 版權所有 | 備案號:粵ICP備2020121154號