來源:壹芯微 發布日期
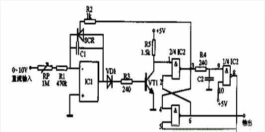
2022-10-31 瀏覽:-此電路具備良好的線性和精度,輸出為每秒1000個脈沖時,誤差只有1%。如果每秒10個脈沖,其誤差可以減少到0.001%。 
由于可控硅整流器SCR的陰極是連接到運算放大器的相加點。所以應采用負電壓控制。對于正輸入電壓可以倒相后輸入。 電路復位是由R-S觸發器和延時倒相器來完成。平時觸發器Q輸出端為低電平,故可控硅SCR截止,積分器的輸出通過二極管VD1加至三極管VT1的基極。當積分器輸出達到大約1.4V的時候,晶體管導通,使觸發器置位。此時觸發器的Q輸出變成高電平,可控硅SCR導通,積分電容放電。Q輸出的高電平經1us延時和倒相后使觸發器復位,積分電容C放電到大約0.7V的時候,可控硅截止,于是第二個積分周期開始。
壹芯微科技專注于“二,三極管、MOS(場效應管)、橋堆”研發、生產與銷售,20年行業經驗,擁有先進全自動化雙軌封裝生產線、高速檢測設備等,研發技術、芯片源自臺灣,專業生產流程管理及工程團隊,保障所生產每一批物料質量穩定和更長久的使用壽命,實現高度自動化生產,大幅降低人工成本,促進更好的性價比優勢!選擇壹芯微,還可為客戶提供參數選型替代,送樣測試,技術支持,售后服務等,如需了解更多詳情或最新報價,歡迎咨詢官網在線客服!
手機號/微信:13534146615
QQ:2881579535
工廠地址:安徽省六安市金寨產業園區
深圳辦事處地址:深圳市福田區寶華大廈A1428
中山辦事處地址:中山市古鎮長安燈飾配件城C棟11卡
杭州辦事處:杭州市西湖區文三西路118號杭州電子商務大廈6層B座
電話:13534146615
企業QQ:2881579535

深圳市壹芯微科技有限公司 版權所有 | 備案號:粵ICP備2020121154號